- Home
- Companies
- AMS Analitica
- Applications
- Stack Emission Sampling for Emission ...
Stack Emission Sampling for Emission Dust Sampling Options - Air and Climate - Air Monitoring and Testing
The reference EN 13284-1 provide two different way about stack sampling, depending on emission conditions. The first option provide sampling with a standard probe with inserted perpendicularly into the duct filter holder to the emission flow. This option is recommended for emissions not involving humidity and with low temperature. It allows using non-perpendicular filter holders to sampling flow, reminding to consider also as part of the sampling all the collected parts ahead of the filter.
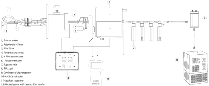
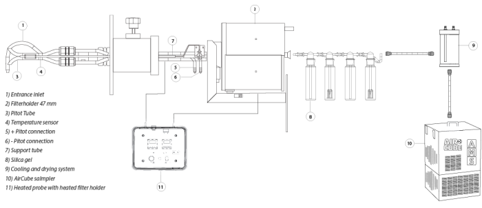
STACK DUST SAMPLING IN COMPLIANT WITH EN-13284 AND EPA 17
In-Stack filter holder sampling
The probe has been designed and produced to follow as strictly as described in the reference EN13284-1 and EPA Method 17. The probe provide a positioning of filter holder into frontal mode to the chimney emission flow trough nozzle positioning. European normative specifies a reference method for calculating low concentrations dusts into gaseous flows channeled into minor concentrations compared to reference conditions 50 mg/. EPA 17 require a non moisture presence inside the duct. The norm has been validated particularly around 5 mg/ on an average sampling time of half an hour. Generally it can be applied to expulsed gas from stationary sources and upper concentrations. If gases contain unstable, reactive or semi-volatile substances, calculus depends on sampling conditions and filter treating.
IsoFlow201 Isokinetic Calculator, which had settled with actual parameters described in the normative, may obtain the measurements involving flow rate, differential pressure and temperature. International standards are available as dedicated single software application. All data referred to stack condition can be evaluated, stored in the memory and viewed for easy sampling set-up.
MANUAL METHOD (EN-13284, EPA-17)


Sampling procedure
A known gas volume extracted by the main gaseous flow in representative points of sampling for a measured period, with a isokinetic checked flow rate and a measured volume. Dusts collected in the gas sample are divided by a pre-weighted plain filter, which later will be dried and weighted once again. Also upstream filter deposits of the sampling system are recollected and weighted. The increasing filter mass and upstream filter collected one, are due to collected dusts from the sampled gas, which consent to calculate dust concentration.
The probe can been provided totally assembled and it concerns Pitot tube and K probe for temperature revelation. All the parts of the probe may be disassembled by the user and be used singularly. It is also available a kit for dust sampling with inserted filter holder inside the chimney dedicated to extremely narrow sections. For the correct positioning or calculus of isokinetic parameters, you have to refer to IsoFlow201/202 flow rate measurer.
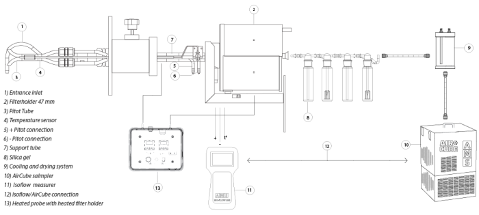
STACK DUST SAMPLING IN COMPLIANT WITH EN-13284 AND EPA 5
Out-Stack filter holder sampling with heated probe
The second option (EN-13284) provide using an isokinetic heated probe with filter holder, placed downstream and inserted in a heated box. The method may be used either with manual system either automatic system in compliant with requirements in ISO-9096 normative. Sampling with the manual system will be performed once finished the duct evaluation, with the corrected sizes to have a right test performance. Speed measurements have to be performed using normalized Pitot tubes of kind L, as described into ISO 3966:77. Alternatively, they may be used also Pitot S, whether they have been calibrated like standardized Pitot tubes. Conduct pressure and temperature have to be measured to calculate effective volumetric mass of the gas, considering gas composition. When expressing dusts concentrations on dry base, and/or when the concentrations have to be expressed in relationship to reference oxygen, humidity measurement and/or oxygen have to be performed near the sampling floor.
Heated probe with external heated filter holder
The tube part between the nozzle and the filter (suction tube) has to be long enough to allow access in all sampling conduct points. The suction tube and the filter holder have to be controlled temperature, which provokes evaporation of possible water drops or avoid difficult filtering related to acid gases with high dew point. Generally filters with 50mm diameter, with an associated flow rate from 1 m3/h to 10 m3/h. Sampling time for each point is between 30 and 60 minutes. As regarding filtering membranes, it is recommended using membranes containing an organic binder because of the level of their impurities. Filtering membranes haven`t performed particular interferences are the ones in quartz fiber or in glass fiber PTFE coated (maximum temperature of usage 280°C).
In alternative also glass fiber filters may be used, but sometimes they might perform any kind of interferences caused by compost reacting to the same glass fibers.
The manual sampling can be performed with every AirCube™ model in the series, combining with IsoFlow 201 Pro isokinetic parameters calculator. The isokinetic automatic sampling is compliant with ISO-9096 and ISO-10780 standards and it will be performed with AirCube™ COM2 ISO and AirCube™ HE ISO models. Alternatively AirCube™ Com 2 and HE samplers may be directly interfaced with IsoFlow 201 Pro measurer.
MANUAL METHOD (EN-13284-1, EPA-5)



Stack sampling materials list in compliant with EN-13284-1 and EPA Method 17
In stack filter holder with integrated probes:
- 600/SMT001S: Integrated isokinetic probe 1500mm with pitot tube and T° probe
- 600/SMT002S: Integrated isokinetic probe 2000mm with pitot tube and T° probe
- 600/SMT003S: Integrated isokinetic probe 3000mm with pitot tube and T° probe
- 600/SMT080S: Integrated isokinetic probe 750 mm with pitot tube and T° probe
In stack filter holder with standard probes:
- 600/SI00109 : Standard Isokinetic and Pitot S probe 1500mm
- 600/SI00110 : Standard Isokinetic and Pitot S probe 750mm
- 600/SI00200: Standard Isokinetic and Pitot S probe 2000mm
In Stack Filter Accessories:
- 600/PF00107A: 47mm filter holder kit with fixed nozzles set (4-6-8) and supports
- 600/PF00107B: 47mm filter holder kit with quick nozzles and supports
- 600/APS00200 : 37mm filter holder kit with quick nozzles and supports
- 600/APS00201: 37mm filter holder kit with fixed nozzles set (4-6-8) and supports
Stack sampling materials list in compliant with EN-13284-1 and EPA Method 5
Out-Stack filter holder with heated probe:
- 600/SIR1500BB: Isokinetic heated probe w Heated box 1500mm
- 600/SIR0750BB: Standard heated probe w Heated box 750mm
- 600/SIR2000BB: Isokinetic heated probe w Heated box 2000mm
- 600/SIR3000BB: Isokinetic heated probe w Heated box 3000mm
- 600/SIR5000BB: Isokinetic heated probe w Heated box 5000mm
- 600/TF200: Thermoregulation device TermoFlow200
- 600/GFR001: Fixing kit for heated probe
- 600/TVSR1500ST: Mounting nozzles kit in glass w nozzles and tube 1500 mm
- 600/TVSR2000ST*: Mounting nozzles kit in glass w nozzles and tube 2000 mm
- 600/TVSR3000ST*: Mounting nozzles kit in glass w nozzles and tube 3000 mm
- 600/TVSR0750ST*: Mounting nozzles kit in glass w nozzles and tube 750mm
- 600/CCTFSIR4: Connecting cable for heated probes 4mt
- 600/CCTFSIR8: Connecting cable for heated probes 8mt
- 600/TPR0750-3TI: Suction tube in Titanium length 750mm
- 600/TPR1500-3TI: Suction tube in Titanium length 1,5mt.
- 600/TPR2000-3TI: Suction tube in Titanium length 2mt.
- 600/TPR3000-3TI: Suction tube in Titanium length 3mt.
- 600/TPR5000-3TI: Suction tube in Titanium length 5mt.
- 600/SUT610T: Nozzles Set in Titanium w diameter 6, 7, 8, 10mm (4 pcs) w junctions
- 600/CSUS00210: Nozzles curve
- 600/UC0104/118: 10 nozzles set dimension 4-18
- 600/SU00468K: SS Fixed curve nozzles set Inox (4,6,8) w junctions (2)
- 600/CRS029: 47mm glass filter holder for direct sampling
- 600/CRS105K: 100mm glass filter holder set for EPA 5 method
- 600/TGS001K: Silica gel trap for quick connection
- 600/VT001T: Thermal box for condensation collection and glassware
Other Accessories and consumables:
- 600/TS00048: Silicone tube 4x8 for IsoFlow201 and Camp.ISO
- 600/TS01018: Silicone tube 10x18
- FAN/MFQ037: Quartz fiber filters without binder diameter 37mm pkg.25
- FAN/MFQ047: Quartz fiber filters without binder diameter 47mm pkg.25
- FAN/MFQ102: Quartz fiber filters without binder diameter 102mm pkg.25
- NFS/GF1-37-100: Glassfiber filters GF1 (Eq.GFA) 37mm/100
- NFS/GF1-47-100: Glassfiber filters GF1 (Eq.GFA) 47mm/100
