- Home
- Companies
- TOC Systems, Inc.
- Products
- El Paso Stripper - Model EPS-1 - ...
El Paso Stripper - Model EPS-1 -Cooling Tower Water Sampling Systems
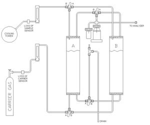
Expanding on the original El Paso Stripper, we are now offering additional capability for our TCEQ approved stripper. Automation, loss-of-sample, loss-of-carrier, and provision of sampling systems consistent with cooling tower applications, are provided. The chamber exchange has been simplified & total installation and maintenance contracts are now available.
- TCEQ Approved Design
- Quick-Release Stripping Chamber
- Optional Multi-Unit Bank
- Optional Loss of Sample Alarm
- Optional Loss of Carrier Alarm
With a service contract, maintaining your stripper is easy and economical. This important service is crucial to minimizing down-time. Our Chamber Exchange Maintenance Program provides pickup of the contaminated chamber and immediate provision of an exchanged chamber, cleaned to TCEQ specifications. This allows uninterrupted service (95% “uptime”) with dual units.
When the stripping chamber requires cleaning, simply flush, remove and place it in the provided shipping tube for pickup. Immediate substitution of a cleaned chamber assures continued operation.
Loss of Sample Flow / Loss of Carrier Sensors
Sensors embedded in the stripping unit will alert operators to loss of sample flow and loss of carrier situations so that they can be corrected immediately. Swift action is key to maximizing system performance and upholding the “95% up-time” rule.
Quick-Release Chamber
All El Paso Stripper Company gas strippers come with our standard Quick-Release Chamber. This allows the operator to replace the chamber in minutes with very little effort.
Dual-Chamber Bank
A dual-chamber bank is the most effective insurance against stripper failure. When one stripper becomes contaminated, a manifold is switched to operate the second unit while replacing the contaminated one.
Other Services
The El Paso Stripper Company supports site installation validation, including MDL testing (initial & annual) and all required systems suitability testing, when properly operated in conjunction with any VOC analyzer.
