- Home
- Companies
- Oil Water Separator Technologies (OWS ...
- Products
- OWS Tech - Model OCS - Oil Containment ...
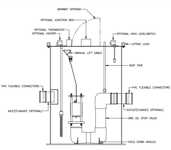
OWS Tech - Model OCS -Oil Containment Sumps
The purpose of OWS TECH’s (OCS) Oil Containment Sumps is to contain bulk oil/fuel spills to their designated areas while allowing storm water to drain in non-spill conditions thus keeping the containment area available for the purpose in which it was intended. The (OCS) is a pre-engineered fiberglass catch basin that comes with our unique Oil Stop Valve installed. This completely automatic fail safe unit knows the difference between oil and water based on the specific gravity principle. The Oil Stop Valve is designed with only one moving part, a weighted cylinder which floats in water and sinks/closes in the presence of oil/fuel with a specific gravity of 0.95 or less. OWS TECH recommends the (OCS) for any application new or existing where bulk oil/fuel is stored and could unexpectedly enter the environment.
- Pre-Packaged for ease of installation
- Sump constructed of fiberglass (FRP) and (PVC) corrosion resistant materials
- Flanged base with mounting holes (standard)
- Meets Spill Prevention Control and Counter Measures (SPCC) requirements
- Unique fail safe design
- Self-opening, automatic operation (Slave valve models)
- Reliable Gravity Operation (Only one moving part)
- No Power Necessary
- Low Maintenance
- Single flow rates up to 1400 GPM
- Constructed of corrosion resistant materials
- Positive Seating
- Available for new or existing locations
- High oil level switch package
- Freeze protection package
- Slave valve (Automatic operation)
- Multiple inlets
- Oil overflow outlet
